当前位置:首页 > 知产资源 > 正文
一种泳池水无害化处理及资源化回收方法
【字体:                   分享到:

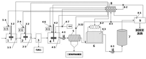
一种泳池水无害化处理及资源化回收方法,泳池水依次进入第一反应池、第二反应池、沉淀池、第三反应池、氰尿酸回收池、电化学反应器、保安过滤器和清水池进行处理,本发明方法简单,操作方便,工程占地少,投资小,费用低,运行管理方便,耐负荷冲击,降低了劳动强度,节约了人力和废水回收利用,可节约水资源90%以上,无二次污染,实现综合无害化处理和污染物的回收,经济和社会效益显著。

一种泳池水无害化处理及资源化回收方法

Copyright ©2026   濮阳市知识产权公共服务平台 All Rights Reserved.